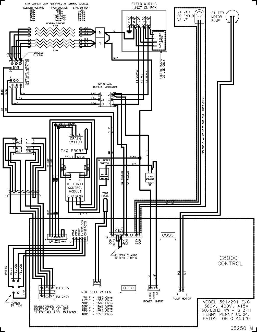
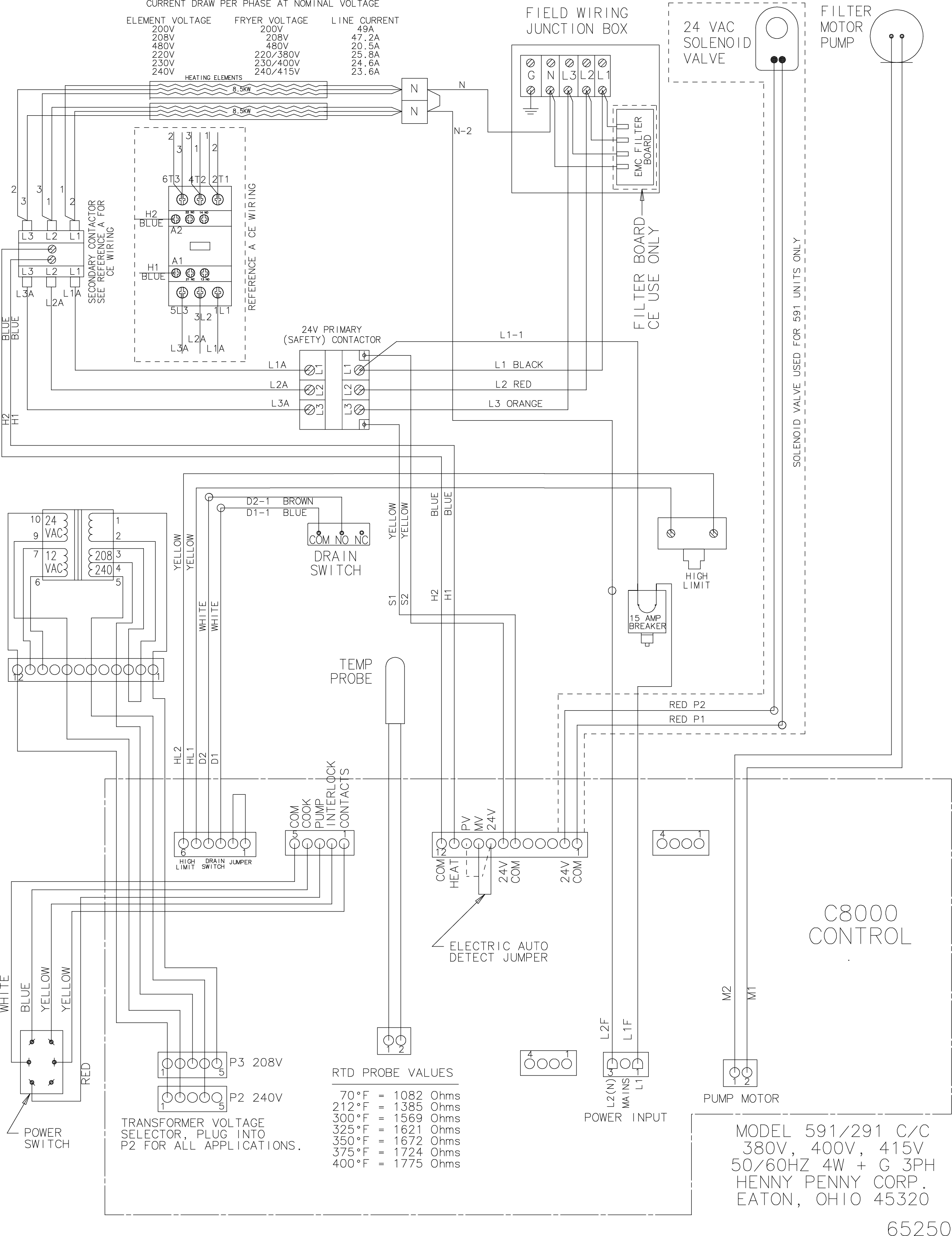
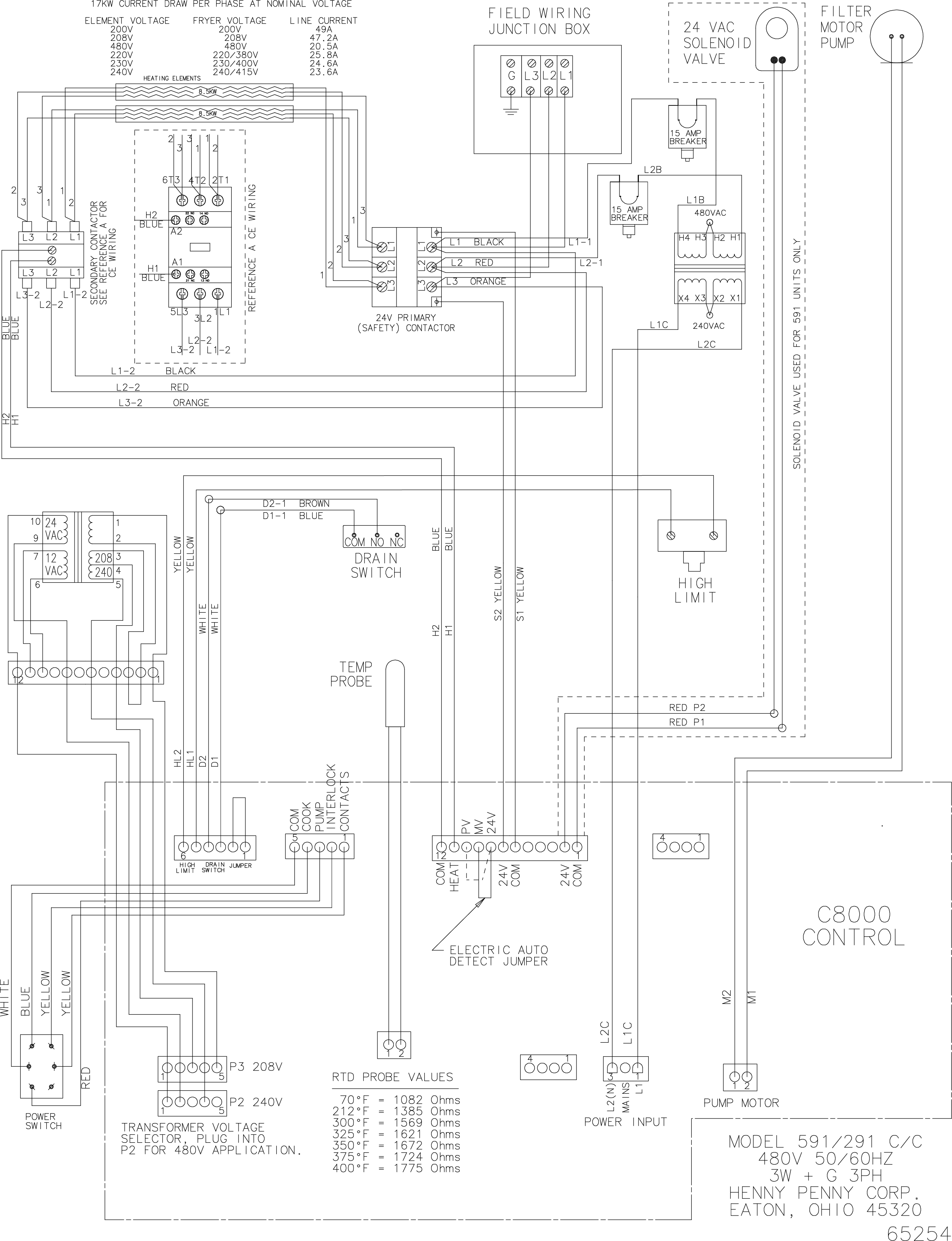
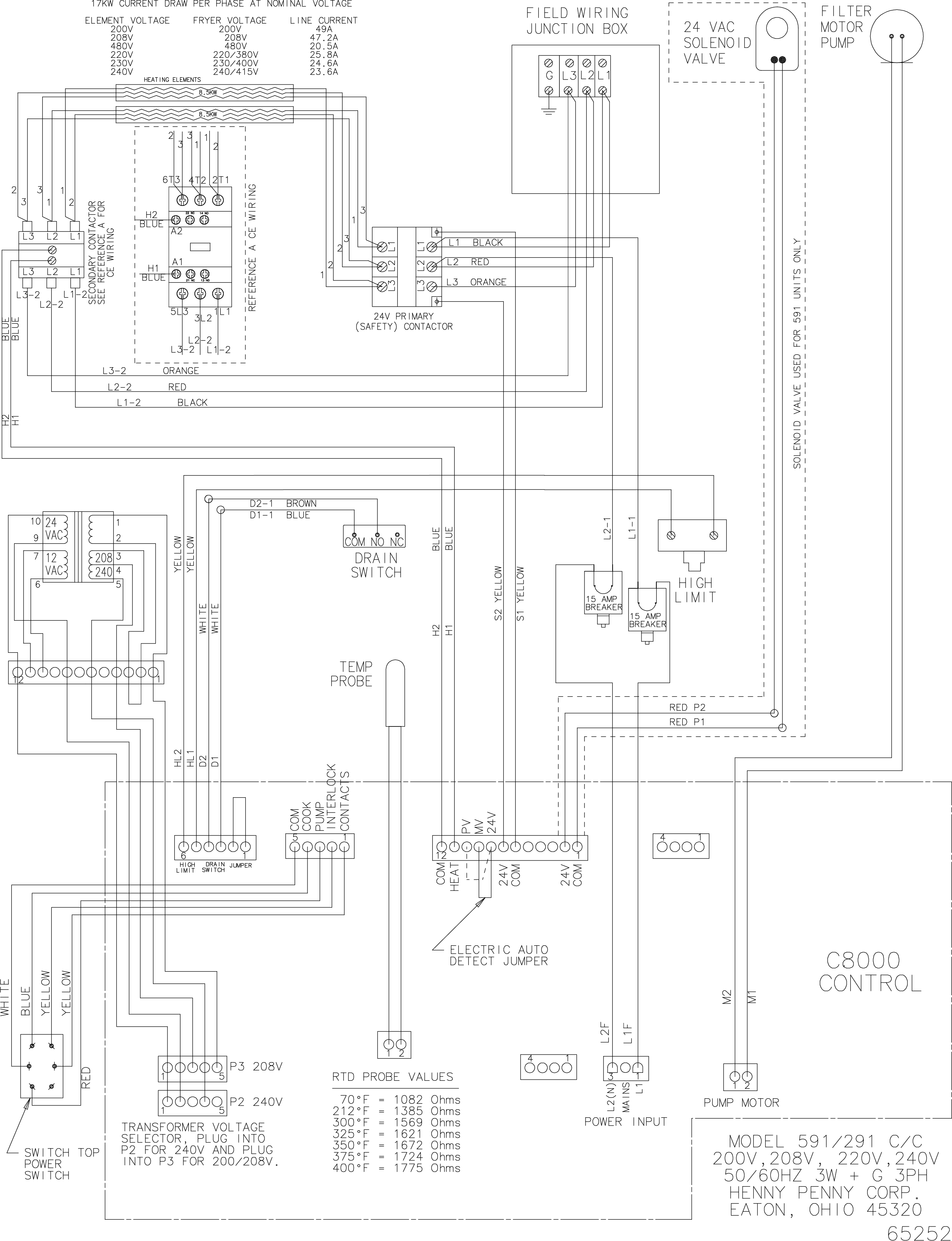
PFE 591 Wiring Diagrams

Concept Information

591 Fryers

Related Content

Information about the 591 Fryers

Installing the 591 Fryers

Operating the 591 Fryers

Programming the 591 Fryers

Troubleshooting the 591 Fryers

Unpacking

Selecting the Location

Operating Components

Basic Operation

Changing the Filter Envelope

Cleaning the Vat

Filtering

Maintenance Schedule

Lubricating the Lid Rollers

Inspecting Counterweight Cables

Reversing the Lid Gasket

Cleaning the Nylatron Slides

Cleaning the Safety Relief Valve

Cleaning Deadweight Assembly

Special Programming

Information Mode

Programming

Resetting the C8000 Password

Replacing the Control Panel

Testing and Replacing the Fuse Holders

PFE 590 and 591 Electronic Control Retrofit Computron 7000 to New Electronic Controls

PFE 592 (FAST Controls) to 590 (Henny Penny Controls) Retrofit Instructions

Retrofit Control Instructions 290-590 KFC to 291-591 GM

Retrofit 292-592 Fast KFC to 291-591 Controls Instructions

FM08-481 8 Head Replacing the Control

Troubleshooting the PFE 591 E-41 Control Programming Lost Error Code

Replacing the High Temperature Limit Control

Replacing the Temperature Probe

Replacing the Contactors

Replacing the Heating Elements

Electric Power Cord Routing and Attachment Installation Instructions

Troubleshooting the PFE 591 E-5 Oil Overheating Error Code

Troubleshooting the PFE 591 E-6 Temperature Probe Error Code

Troubleshooting the PFE 591 E-10 High Limit Error Code

Testing and Replacing the Power/Pump Switch

Replacing the Drain Microswitch

Replacing the Drain Valve and Extension

Installing the Pump Seal Kit

Direct-Connect Retrofit Instructions (For use on fryers after SN: 290-BE0401001 & 591- LG014JC)

Filter Rinse Hose Retrofit Instructions

Troubleshooting the PFE 591 E-15 Drain Open Error Code

Troubleshooting the PFE 591 Oil Not Pumping Error Code

Replacing the Lid Counterweight Cables

Replacing the Nylatron Slides

Realigning the Lid

Troubleshooting the PFE 591 E-20A Pressure Switch Stuck Closed Error Code

Unpacking Instructions

PFE 590 and 591 Installing Optional Crumb Basket

Label Application and Location for the 8 Head Fryer

Reference

Specifications

Error Codes

PFE 591 Inspection and Planned Maintenance

1000 Ohm Chart