OFG 32X Electronic Retrofit
Crosstip screwdriver
Wire Cutter/Stripper
Utility knife
Adjustable Wrench
11/16" in. Socket
Ratchet and Extension
Pipe thread sealant
Kit number
14939
Estimated Time
1 Hour to 1.5 Hours
-
Drain oil from fryer.
-
Remove the crosstip screw from control panel.
-
Remove thermostat bulb and capillary rom bracket inside fryer.
-
Use a 11/16 socket to remove fitting form inside control area and pull thermostat from bulb and capillary frypot.
-
Disconnect 9-pin connector and pull the control panel assembly from the unit.
-
Disconnect transformer wires and remove transformer from unit.
-
Disconnect wires to relays and remove relays and bracket from unit.
-
Disconnect all ignition module wires except the sense and spark wires.
-
Disconnect wiring to 9-pin connector and pull the connector assembly from unit.
-
Remove remaining gas valve wires and remove wires from the high limit.
-
Remove the top two wires from the power switch.
-
Remove the two wires to the drain switch.
-
Locate the 3 inch probe from kit and install new temperature probe.
-
Remove wires no. 44 & 45 from power switch and cut the terminals from wires.
-
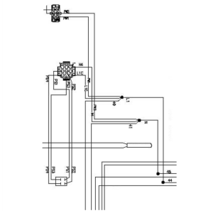
Connect N to wire 45 and L1 to wire 44 using wire nuts provided.
Note: On the wells of models 322, 323, and 324 locate wires 40 and 41 on the power switch and remove. Locate the 9-pin connector harness and 6-pin then connect wires L1, 40 with the wire nut provided. Connect N, and 41 after doing so.
-
For all models other than 322, 323, and 324, connect L1C and PW1 together with the wire nut provided.
-
Connect N4 and PW2 together with wire nut provided.
-
For units with additional wells disconnect wires 40 and 41 on the second well and/or 42/43 on the third well from the power switch. Cut and strip ends of wires.
-
For a second well replacement connect wires 40, L1C, PW1 and 43 (if a third well is present) with wire nut provided.
-
Disconnect wires 42 and 43 cut and strip wires. Connect 43, L1C, and PW1 with wire nut.
-
Connect 42, N4 and PW2 with wire nut.
-
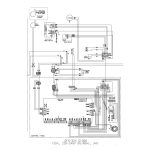
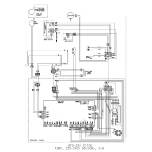
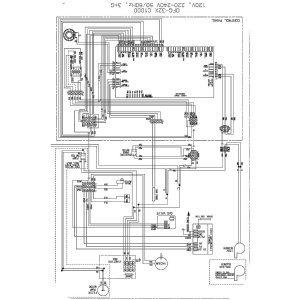
Follow wiring diagram and wire remaining 9-pin connector wires to power switch.
-
Cut and strip the blower motor wires and connect to the BM1 and BM2 wires from the 6-pin connector harness.
-
Locate wires 15-pin connector harness from kit and using the wiring diagram connect appropriate wires to module, high limit, drain switch and gas valve.
-
Ensure the sense and ground wires are connected to the module.
-
Locate the appropriate 120 or 240 volt transformer in kit and mount to the back panel.
-
Locate connector harnesses in kit and attach them to the control.
-
Attach transformer connector.
-
Use wire ties from kit to secure wires together keeping the probe wires separate from the other wires and out of the burner intakes.
-
Install new control panel to front of fryer. Restore power.
-
Enter special program mode and select appropriate fryer type.
Note: Label the high limit and drain switch wires.
Related Content
Replacing the Complete Control Panel
Replacing the I/O Power Supply Board Assembly
Replacing the Speak Assembly (Gas Units)
Replacing the Speaker Assembly (Electric Units)
OFE 32X C1000 to C8000 Retrofit Kit
OFG 32X C1000 to C8000 Retrofit Kit
Troubleshooting an Unresponsive Control Displaying 8's
OGA-OFG 32X Replacing the Vacuum Switch
Troubleshooting the OFE and OFG 32X Fryer E-41 System Data Lost Error Code
32X Direct Connect Oil System Operating Instructions
Direct Connect Retrofit Instructions
OFE 32X Open Drain Switch Retrofit Kit
OFG 322/323 Open drain switch retrofit kit instructions
OFE 32X Open Drain Switch Retrofit Kit
OFG 32X Open Drain Switch Retrofit
OGA-OFG 32X Ignition Module Retrofit
OFG/OGA 32X Replacing Gas Valve Kit
OFE 32X Installing the Spreader Bar
OFE 32X Reinforcing the Basket Rest
OFX 32X Replacing the Motor Shield
OFE 32X Installing the Filter Pump
OFE 32X Chick-Fil-A Element Bracket
OFE 32X Conversion from Full Pan to Single Pan
Reflashing the CFA ARM-Based Control
Reference